This section is from the book "Cyclopedia Of Architecture, Carpentry, And Building", by James C. et al. Also available from Amazon: Cyclopedia Of Architecture, Carpentry And Building.
This consists primarily of an automatic outlet valve on each coil and radiator connected with some form of suction apparatus such as a pump or ejector. The valve used is shown in section in Fig. 1 and replaces the usual hand valve at the return end of the radiator. It is similar in construction to some of the air valves already described, consisting of a rubber or vulcanite stem closing against a valve opening when made to expand by the presence of steam. When water or air fills the valve the stem contracts and allows them to be sucked out as shown by the arrows. A perforated metal strainer surrounds the stem or expansion piece to prevent dirt and sediment from clogging the valve.

Fig. 1.

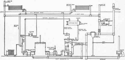
Fig. 4.

Fig. 2.

Fig. 3.
Fig. 2 shows the valve, or thermostat as it is called, attached to an ordinary angle valve with the top removed, and Fig. 3 indicates the method of draining the bottoms of risers or the ends of mains.
One special advantage claimed for this system is that the amount of steam admitted to the radiators may be regulated to suit the requirements of outside temperature, and this may be done without water logging or hammering, a result impossible to obtain with any other combination of steam heating apparatus. This may be done at will by closing down on the inlet supply to the desired degree. The result is the admission of a smaller amount of steam to the radiator than it is calculated to condense normally. The condensation is removed as fast as formed by the opening of the thermostatic valve.
The general application of this system to exhaust heating is shown in Fig. 4. Exhaust steam is brought from the engine as shown; one branch is connected with a feed water heater while the other is carried upward and through a grease extractor where it branches again, one line leading outbound through a back-pressure valve and the other connecting with the heating main. A live steam connection is made through a reducing valve as in the ordinary system. Valved connections are made with the coils and radiators in the usual manner but the return valves are replaced by the special thermostatic valves described above.
The main return is brought down to a vacuum pump which discharges into a "returns tank" where the air is separated from the water and passes off through the vapor pipe at the top. The condensation then flows into the feed water heater from which it is automatically pumped back into the boilers. The cold-water feed supply is connected with the returns tank and a small cold-water jet is connected into the suction at the vacuum pump for increasing the vacuum in the heating system by the condensation of steam at this point.
 
Continue to: